Генератор КамАЗ
Схема подключения генератора камаз
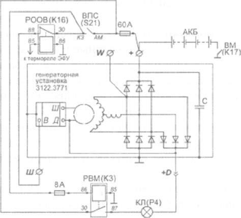
Схема Подключения Генератора Камаз - tokzamer.ru
Диагностическая линия CAN и разъём OBD (распино...
Генератор КамАЗ Евро-3: схема подключения, как ...
Как правильно подключить генератор на КамАзе?
Схема подключения генератора на камаз
Схема подключения генератора камаз: Схема Подкл...
Генераторы на КАМАЗ с пятипиновым разъемом - Сх...
Схема установки ремня генератора камаз евро 5 -...
Схема подключения генератора Камаз
Схема подключения генератора камаз евро 5
Схема генератора камаз евро
Распиновка разъема фар камаз - Электротехника и...
Схема подключения генератора камаз по цветам пр...
Распиновка розетки камаз
Схема установки ремня генератора камаз евро 5
Распиновка евро разъем камаз
Схема ремня генератора камаз евро 5
Разъем ( колодка ) 5-ти контактный генератора с...
Шема установки ремня генератора Камаз Евро 5
Схема подключения генератора 24 вольта камаз