Купить холодильник БУ в Киеве | Большой выбор б...
Холодильник Электролюкс двухкамерный купить | Б...
Двухкамерный холодильник ELECTROLUX ERB 40233 W...
Холодильники двухкамерные electrolux: Холодильн...
Холодильник Электролюкс Space Plus Инструкция -...
Холодильник Электролюкс | Festima.Ru - Монитори...
Выбираем многофункциональный холодильник двухка...
Холодильник Электролюкс двухкамерный: отзывы
Двухкамерный холодильник Electrolux | отзывы
Холодильник б/у ELECTROLUX ERB358X | Интернет-м...
Холодильник Electrolux двухкамерный с морозилко...
Двухкамерный холодильник Electrolux No Frost: о...
Холодильник electrolux бу | Festima.Ru - Монито...
Как правильно разморозить двухкамерный холодиль...
Холодильник электролюкс. 1800 лей
Двухкамерный холодильник Electrolux EN3481AOW -...
Холодильник электролюкс бу | Festima.Ru - Монит...
Практичный холодильник
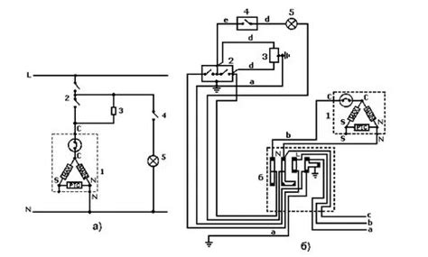
Электрическая схема холодильника электролюкс дв...
Желаете качественный холодильник? "Электролюкс"...
Двухкамерный холодильник Electrolux ERB34090X -...
Холодильник электролюкс двухкомпрессорный – Дву...
Как работает двухкамерный холодильник? - YouTube
Холодильник двухкамерный электролюкс инструкция...
Двухкамерный холодильник ELECTROLUX ENB 44691 X...
Встраиваемый двухкамерный холодильник: встроенн...
Классный двухкамерный холодильник Электролюкс |...
Двухкамерный электролюкс, бу,гарантия !! | Fest...
Двухкамерный холодильник ELECTROLUX ENB 38943 X...