Радиоприемник Лира Рп-248 - Нет Перестройки Час...
Радиоприемник Лира РП-248-1 (с функцией оповеще...
Радиоприемники Лира РП-248-1 оптом и в розницу ...
Радиоприемник Лира РП- 248 купить в магазине ra...
Меридиан рп-248 радиоприемник: 200 грн. - Радіо...
Переносной радиоприёмник Лира РП-248
РАДИОПРИЕМНИК ЛИРА РП 248, БЛОКИ РАБОЧИЕ
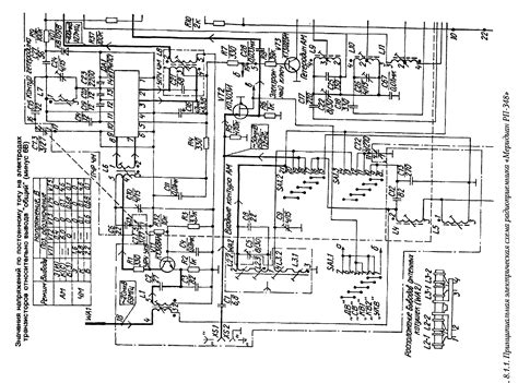
Приемник лира рп 248 схема
Радиоприемник Лира рп-248 в Москве, цена 1 500 ...
Радио Приёмник Меридиан РП-248 новый: 625 грн. ...
Лира РП- 248 купить по низкой цене с доставкой ...
Радиоприемник "ЛИРА РП-248" Россия УКВ1 65.8-74...
Приемник лира рп-248-1 цена — купить по низкой ...
О сроках поставки радиоприёмников Лира РП-248-1...
Контуры На Схеме Меридина Рп-248 - КВ и УКВ рад...
РАДИОПРИЕМНИК ЛИРА РП - 248. — покупайте на Auc...
PR 248 PLLS / PR 248 PLLB - PDF Free Download
Лира РП-248-1 Радиоприемник с функцией оповещен...
Радиоприемник Лира РП-248-1 с функцией оповещен...
ИРЗ Лира РП-248-1 |Радиоприемник стационарный И...
Лира рп-248-1 -радиоприемник и оповещения чс ку...