ТЕТРОН-5кВ-1А Высоковольтный источник питания и...
высоковольтный источник напряжения
Высоковольтный источник питания схема 60 фото -...
Высоковольтные преобразователи напряжения: Высо...
Высоковольтный источник напряжения для питания ...
(PDF) Высоковольтный источник для электростатик...
Регулируемый прецизионный высоковольтный источн...
Источник высоковольтный регулируемого напряжени...
Высоковольтный источник напряжения
ТЕТРОН-3кВ-200мА Высоковольтный источник питани...
ТЕТРОН-2кВ-300мА Высоковольтный источник питани...
Высоковольтный источник питания постоянного ток...
Высоковольтный источник напряжения | Статья в ж...
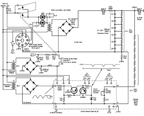
Схема мощного высоковольтного преобразователя н...
Высоковольтный источник 50 кВ
Tool Electric: Высоковольтный регулируемый исто...
Источник питания высокого напряжения HCP 5000-3...
Источник высокого напряжения, автогенератор | R...
Высоковольтный источник напряжения ВИН УР-01 (2...
Высоковольтный источник питания схема
ТЕТРОН-6кВ-500мА Высоковольтный источник питани...
Высоковольтный источник напряжения ВИДН-30 от п...
Мощные и высоковольтные операционные усилители ...
Источник напряжения высоковольтный ВИН УР-01 (2...
Мощные высоковольтные источники питания. Часть ...
Высоковольтный источник напряжения ВИН УР-02 (1...
Высоковольтный стабилизированный источник • Ham...
Высоковольтных источников питания постоянного тока